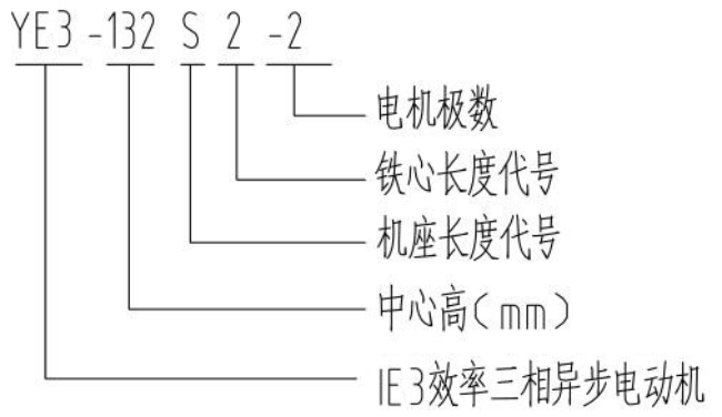
电机型号说明详解
YE4-3552-2电机型号说明详解
发布时间:2025-02-04
电机型号说明详解
相关标签:
上一篇: YE4-3552-2八极十极电机参数表
下一篇: 没有了
相关新闻
相关产品
